米兰·(milan)中国官方网站
把分布式光伏发电接入电网的时候,要依据电压等级来选择不同的技术方案并且按照运营模式那样选择技术方案,此项对于保障电网安全运行是非常重要的同时对于提升发电效率也是非常重要的。
单点接入电压等级划分
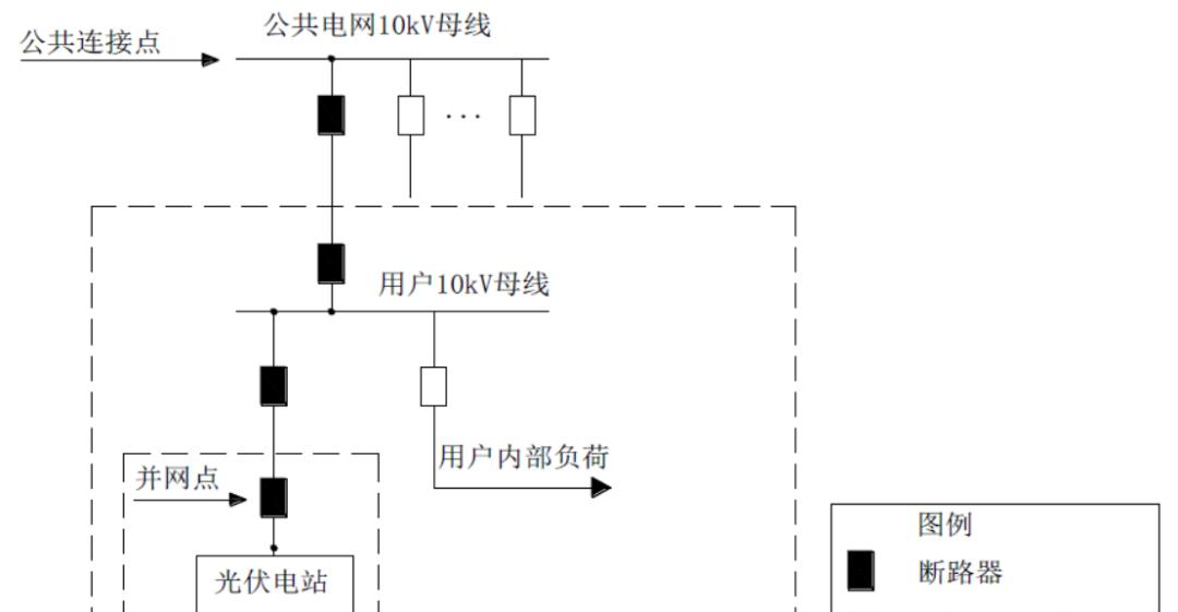
将单点接入方案依据电压等级开展区分,可划分成:其一是10kV;其二是380V/220V这两类。10kV接入的方式适宜于中型的光伏电站,该电站容量一般处于400千瓦至6兆瓦的区间范围之内,大多设定安装于工业厂区或者商业建筑屋顶的位置。针对此类接入状况而言,需要配备专用性质的变压器以及保护设备,以此来保障电能朝着公共电网或者用户内部网络能够获得安稳的递送态势 。

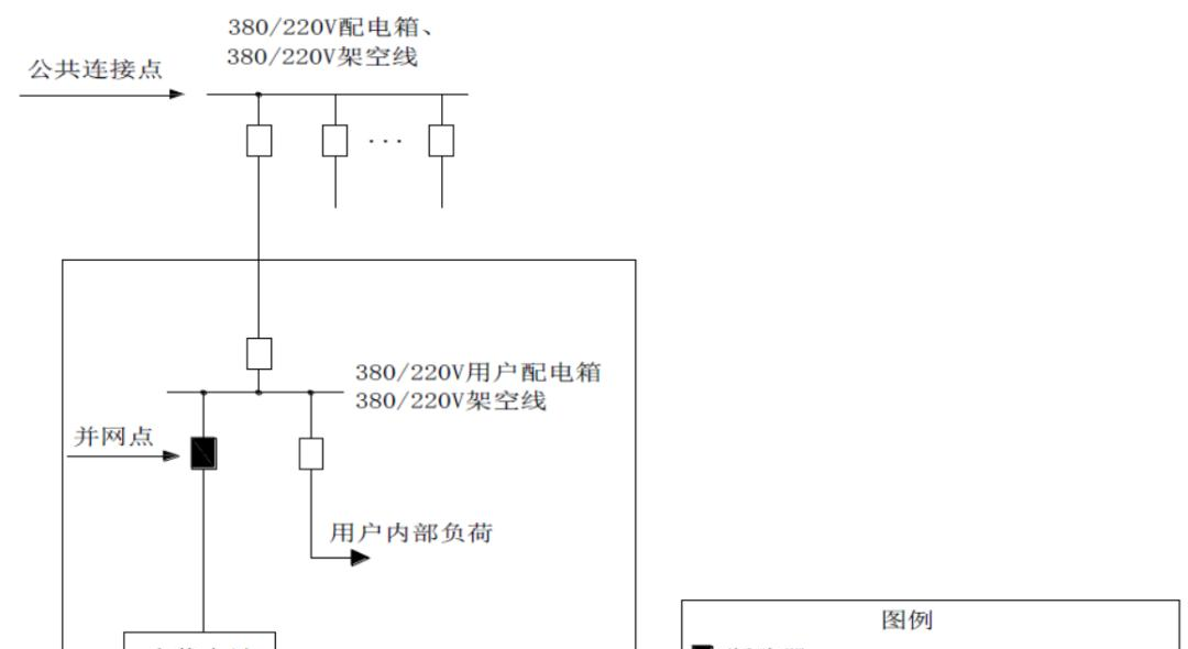
380V/220V接入面向小型分布式项目,其容量一般不超过400千瓦,常见于住宅或小型商业场所,该方案直接利用低压配电网,这减少了变压环节,不过需强化防孤岛保护,两种电压等级的选择要综合考虑安装场地,还要考虑投资成本以及当地电网条件,以此来优化项目经济性。

多点接入组合类型

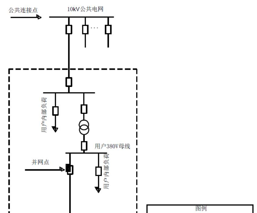
存在这样一种多点接入方案,此方案能够支持单个项目由多个并网点去连接用户电网,或者支持多个项目汇集之后进行接入公共电网的操作。该方案依据电压被划分成380V组合、10kV组合以及10kV/380V混合组合,举例来说,像在大型工业园区的这种状况下,不同的厂房能够分别是以低压或者中压的方式来进行接入。按照产权来进行划分,接入单一用户的方案适用于集团企业自己所拥有的网络,而接入公共电网的方案是服务于那些多个独立业主的光伏项目的。
系统灵活性因这些组合得以增强,分期建设得以允许,或使得扩容成为可能,不过统一调度管理是需要的。设计的时候,各接入点容量算准是要精确计算的,局部过载要避免,保护装置协同动作要确保。

继电保护与安全策略

进行10kV接入项目时,采用双重检测策略,采用保护策略,配置方向过流保护装置,配置重合闸装置,以此防止故障扩散,比如出现这样的情况,在江苏的某一个光伏电站当中,在2022年的时候,这套系统成功切除了线路短路故障,保护定值要与上级电网匹配米兰·(milan)中国官方网站,要安装电压互感器进行实时监测,要安装电流互感器进行实时监测。

380V电压等级,主要借助逆变器达成防孤岛保护,于电网断电之际,迅速切断并网开关,并网处一定要安装带有明显开断指示的隔离开关,以此便于运维人员开展操作,定期检测保护动作时间极为关键,务必要保证在2秒之内完成孤岛隔离。

通信方案设计原则

配电网智能化程度以及投资预算存在差异,通信方式据此进行差异化设计,发达城市区域优先选用光纤通信,用于传输调度指令与运行数据,以支持毫秒级响应,农村或者偏远地区能够选用无线公网(像4G/5G),把初期建设成本降低到每站点万元以内 。
无论何种通信方案,都必须要符合《电力监控系统安全防护规定》,对关键数据予以加密。针对多点接入系统而言,建议去部署集中通信管理平台,以此来统一监控各个节点的状态。在未来能够兼容智能电表高级计量体系,从而为动态电价结算给予支撑。

典型方案应用场景

XGF10 - T - 1方案,是专供全额上网电站的方案,其容量为1至6兆瓦,该方案直接接入公共变电站10kV母线,此方案适合戈壁滩大型光伏电站,XGF10 - T - 3方案,是通过T接方式连接10kV线路的方案,该方案节省专用输电线路投资,此方案在浙江山区得到广泛应用。
XGF380-Z-2方案是针对20至400千瓦用电量的用户侧专门项目,通过采用三相接入,以此满足像商铺、农场等不同场景用电需求,每个方案都明确规定了接入点位置,也规定了计量点设置情况,还规定了保护配置情况,用户能够根据装机设备相应的规模及设施实际使用模式,快速进行型号选择 。

计量与结算机制

计数体系依照因特网接入类型进行配备,全额接入因特网的项目于并网连接点安装双向电表,以此记录发电数量,自发自用的项目要在用户接入端增添电表,用于统计净用电数量,数据借助远程方式传输至电网营销体系,按照月份进行结算。

结算之际,全额上网项目施行燃煤标杆电价,而自发自用余电上网的情况则享受当地脱硫煤电价加成。自2023年起始,江苏地区针对400V以下分布式光伏开展实时结算工作,并且要求通信系统拥有15分钟级数据上报的能力。用户能够借助手机APP对收益进行实时监测。
在您进行分布式光伏部署之际,您所更为关注的究竟是技术方案那方面表现出来的可靠性呢,还是投资回报周期呢,欢迎将您自身所拥有的实践经验予以分享,要是这篇文章对您产生了帮助作用的话,请给予点赞支持 !


米兰·(milan)中国官方网站
提交信息后,业务人员将尽快与您联系
用微信扫一扫,关注我们取得联系